Опис:
Установка хімводопідготовки ХВП
(двоступеневе натрій-катіонування)
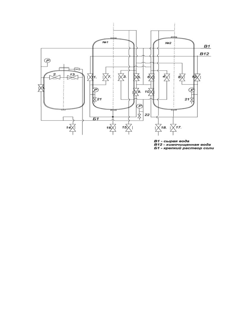
Установка ХВП складається з двох натрій-катіонітних фільтрів та розчинника солі. Натрій-катіонітні фільтри призначені для пом'якшення вхідної води в системах водогрійних та парових котлів. Розчинник солі призначений для приготування технічного розчину кухонної солі, що використовується для регенерації натрій-катіонітних фільтрів. Фільтри забезпечені верхнім та нижнім люками для огляду та ремонту, а також знімними верхніми та нижніми розподільчими пристроями. ХВП є повністю розбірною конструкцією, що дозволяє виконувати монтаж без влаштування отворів і встановлювати впритул до стіни котельні.
За бажанням замовника фільтри комплектуються:
1. Дренажними пристроями з різним типом ковпачків: ВТІ-К, порцеляновими, нержавіючими.
2. Na-катіонітом: сульфовугілля або КУ-2-8.
ХВП може бути укомплектована:
1. Баком запасу хімочищеної води (на одній рамі або окремо).
2. Водо-водяним підігрівачем вхідної води.
3. Підживлювальні насоси хімочищеної води.
4. Підвищувальними насосами вхідної води.
5. ХВП може складатися з одного фільтра.
Технічні характеристики:
Найменування показника
|
ХВП - 1 |
ХВП - 3,5 |
ХВП - 5 |
| Зовнішній діаметр, мм |
426 |
530 |
720 |
| Висота завантаження фільтраційного матеріалу: |
|
| (сульфовугілля), мм: |
1300 |
1500 |
2000 |
| Na-Катіоніта КУ-2-8 |
1000 |
1300 |
1750 |
| Вага товарного катіоніту, кг |
280 |
450 |
630 |
| Робочий тиск вхідної води, кгс/см2 |
4 |
4 |
4 |
| Ковпачки ВТІ-К, у кожному фільтрі, шт: |
6 |
16 |
20 |
| Температура води, оС не більше |
40 |
40 |
40 |
| Максимально допустимий гідравлічний опір з фільтраційним завантаженням при максимальній продуктивності, кгс/см2 |
0,5 |
0,5 |
0,5 |
| Жорсткість загальна пом'якшеної води, мг-екв/кг, не більше за: |
|
| Одноступеневе очищення |
0,2 |
0,2 |
0,2 |
| Двоступеневе очищення |
0,02 |
0,02 |
0,02 |
| Габаритні розміри, мм |
|
| довжина |
1900 |
2200 |
3100 |
| ширина |
800 |
850 |
1200 |
| висота |
2300 |
2760 |
3760 |